Hotline:
0988.437.228 / 0925.851.688
Maykeo.VN - Thông tin chi tiết máy kéo
Trang chủ
Giới thiệu
Hướng dẫn đặt hàng
Giỏ hàng (0)
Đăng nhập
Trang chủ
SƠ ĐỒ MẠCH ĐIỆN MÁY KÉO KUBOTA
Quy định màu dây điện âm dương
Công tắc an toàn là gì - các loại công tắc an toàn
BẢNG KÝ HIỆU MÀU DÂY ĐIỆN - CÁCH ĐỌC SƠ ĐỒ MẠCH ĐIỆN
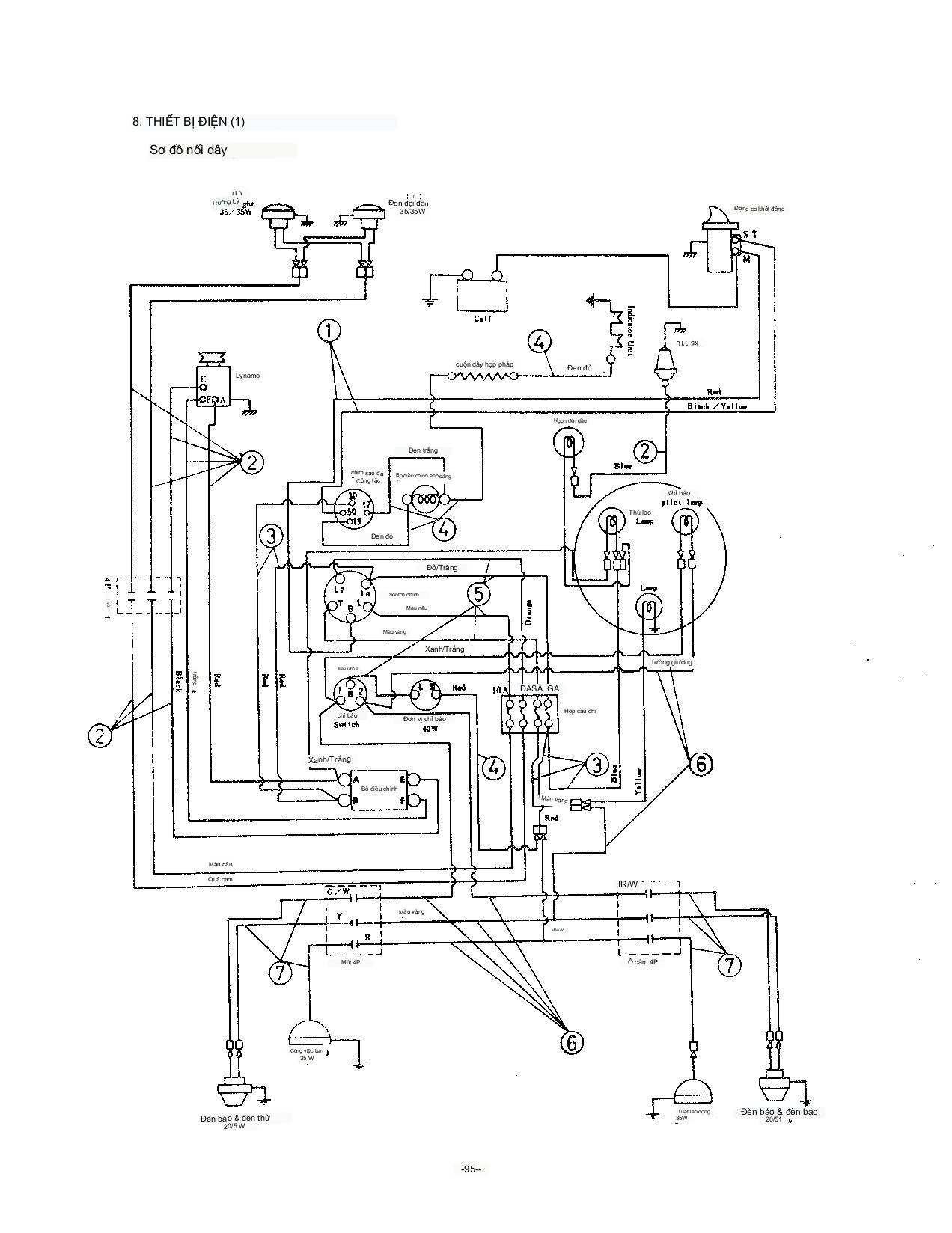
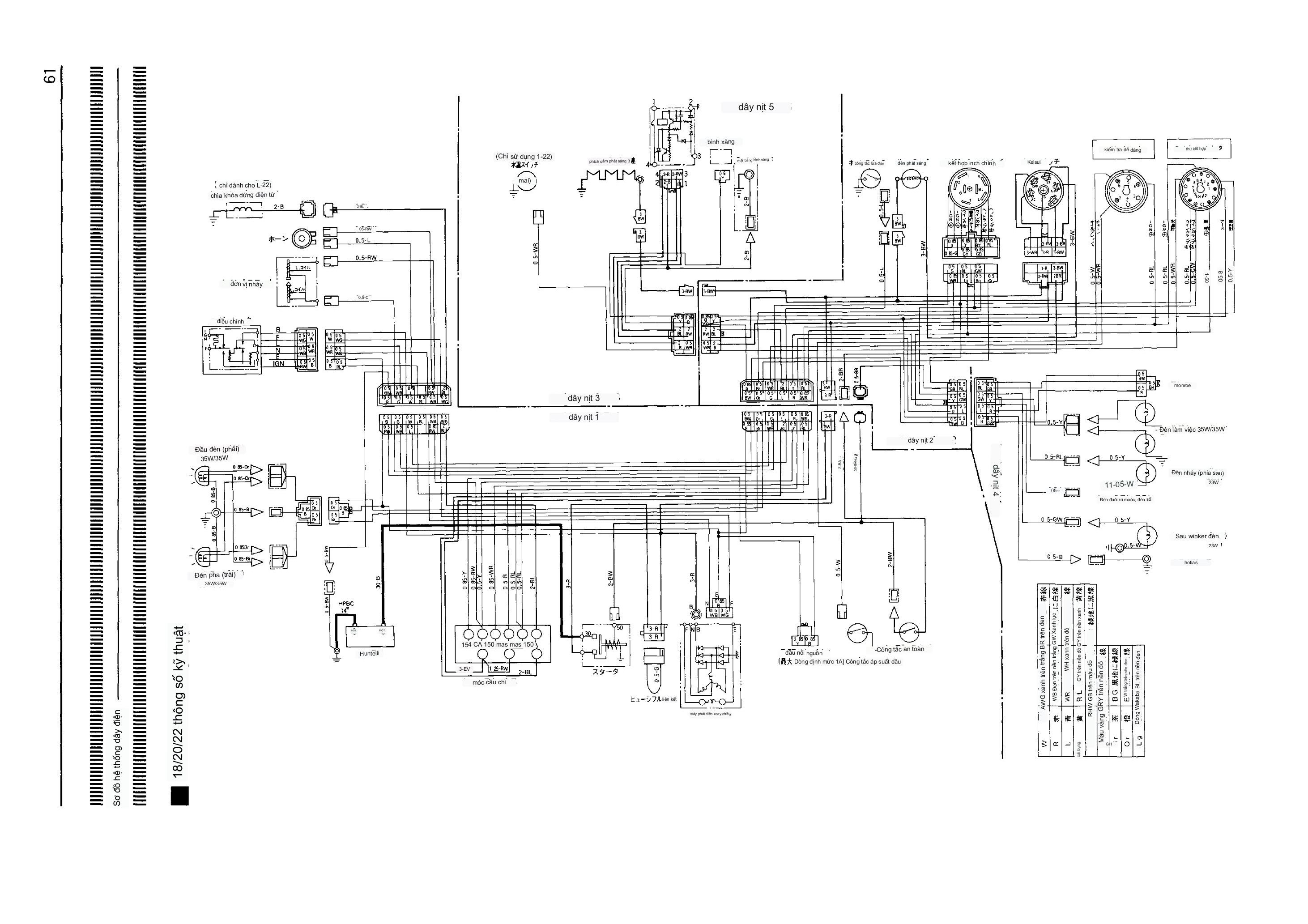
sơ đồ điện máy kéo kubota Gl19-21-23-25-27-32
SƠ ĐỒ MẠCH ĐIỆN MÁY KÉO KUBOTA L1-18,L1-20,L1-22
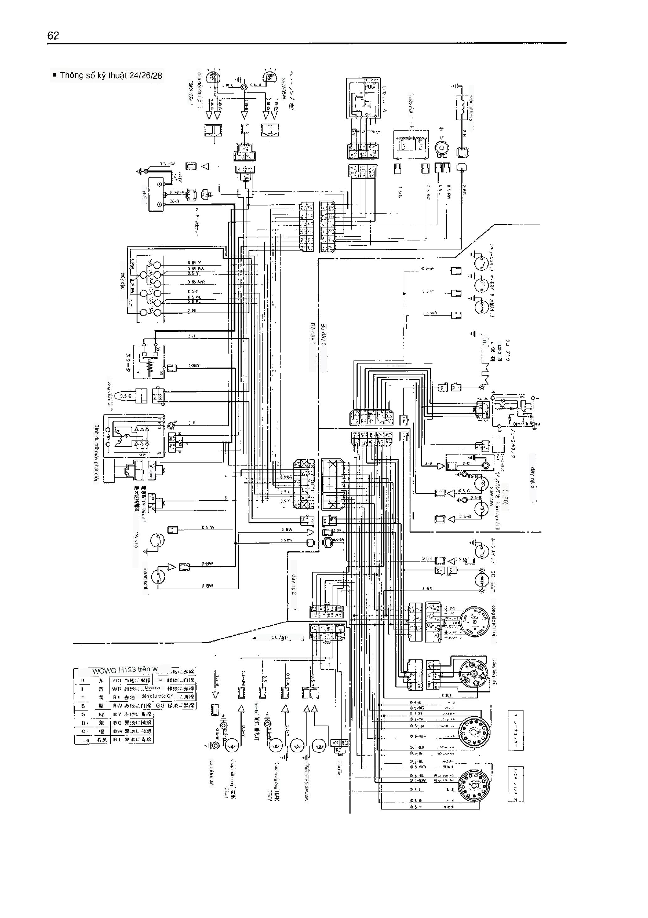
SƠ ĐỒ MẠCH ĐIỆN MÁY KÉO KUBOTA L1-24,L1-26,L1-28
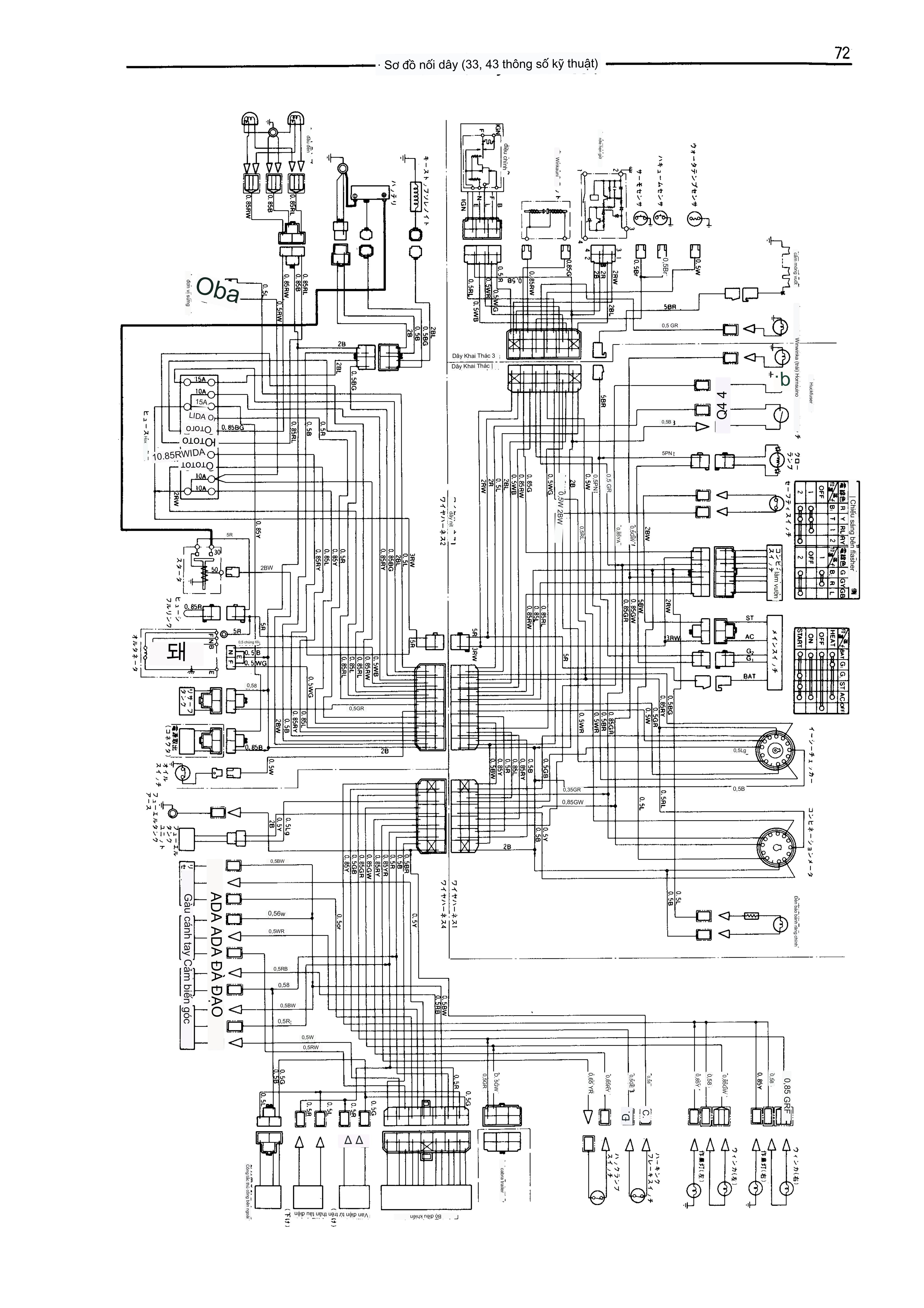
SƠ ĐỒ MẠCH ĐIỆN MÁY KÉO KUBOTA L1-33,l1-43
SƠ ĐỒ MẠCH ĐIỆN MÁY KÉO KUBOTA L1-38,l1-45
SƠ ĐỒ MẠCH ĐIỆN MÁY KÉO KUBOTA L1-185,L1-205,L1-225,L1-245,L1-265,L1-285
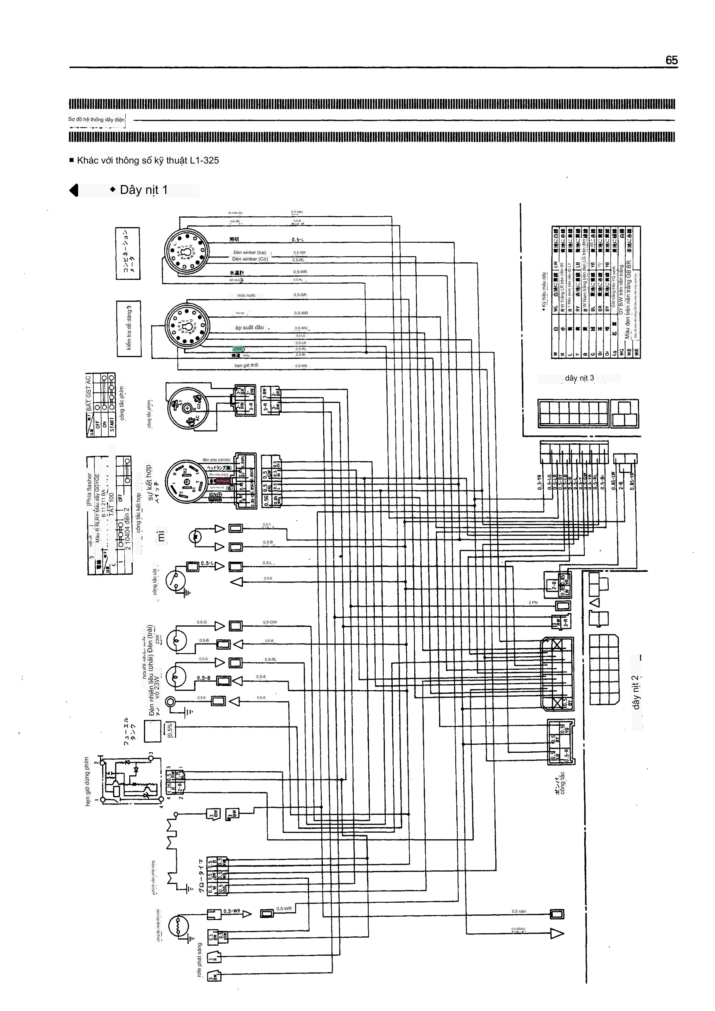
SƠ ĐỒ MẠCH ĐIỆN MÁY KÉO KUBOTA L1-195-215-255-275-295-315-325
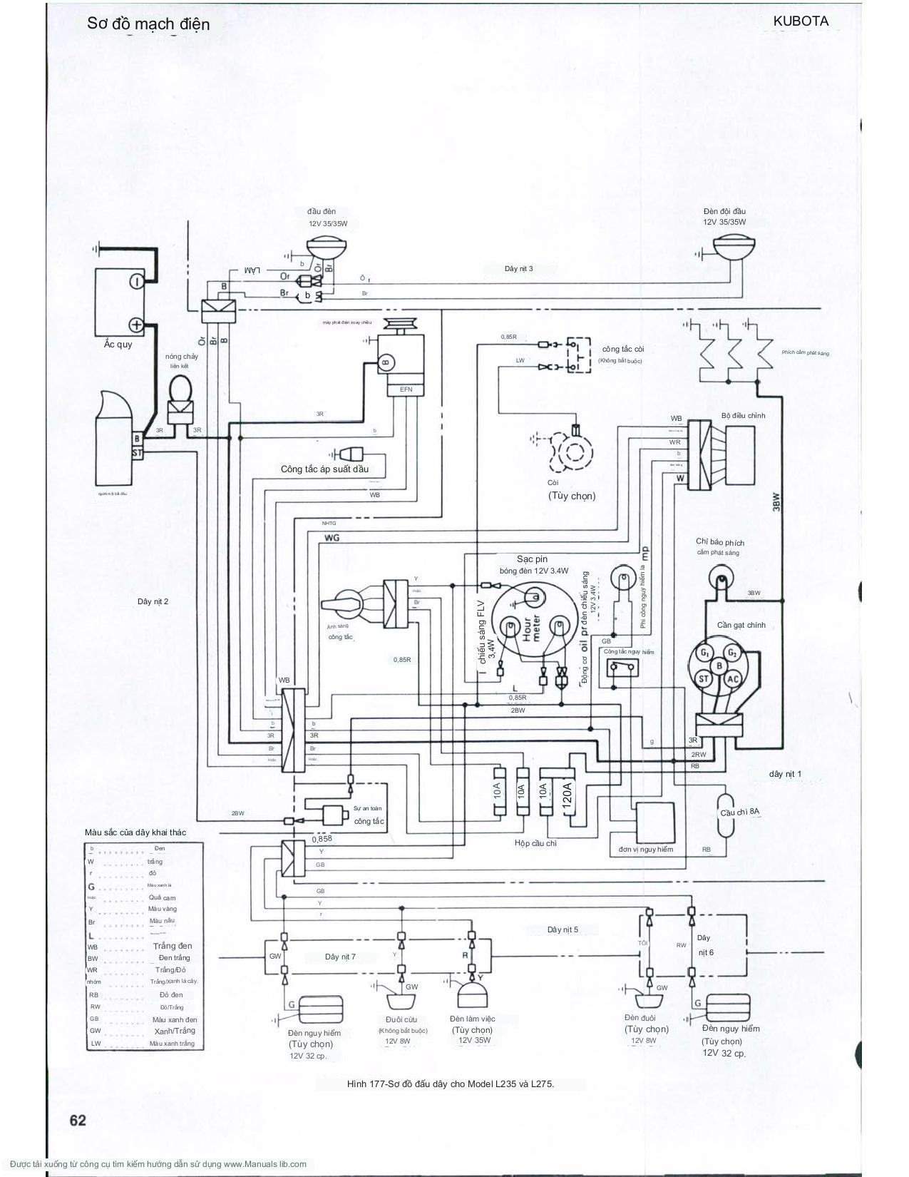
SƠ ĐỒ MẠCH ĐIỆN MÁY KÉO KUBOTA L1-235
SƠ ĐỒ MẠCH ĐIỆN MÁY KÉO KUBOTA L1-345,L1-435
SƠ ĐỒ MẠCH ĐIỆN MÁY KÉO KUBOTA L1-385,L1-455
SƠ ĐỒ MẠCH ĐIỆN MÁY KÉO KUBOTA L225,l260
SƠ ĐỒ MẠCH ĐIỆN MÁY KÉO KUBOTA L210
SƠ ĐỒ MẠCH ĐIỆN MÁY KÉO KUBOTA L185,L245
SƠ ĐỒ MẠCH ĐIỆN MÁY KÉO KUBOTA L235,L275
SƠ ĐỒ MẠCH ĐIỆN MÁY KÉO KUBOTA L285
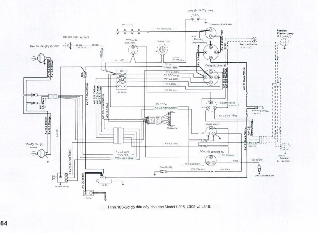
SƠ ĐỒ MẠCH ĐIỆN MÁY KÉO KUBOTA L295,L305,L345
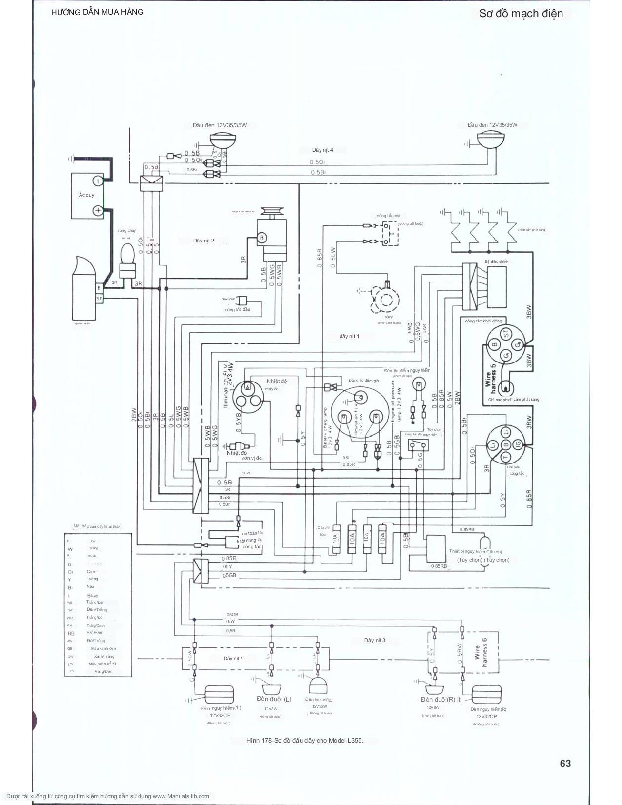
SƠ ĐỒ MẠCH ĐIỆN MÁY KÉO KUBOTA L355
SƠ ĐỒ MẠCH ĐIỆN MÁY KÉO KUBOTA L2550
SƠ ĐỒ MẠCH ĐIỆN MÁY KÉO KUBOTA L2650,L3650
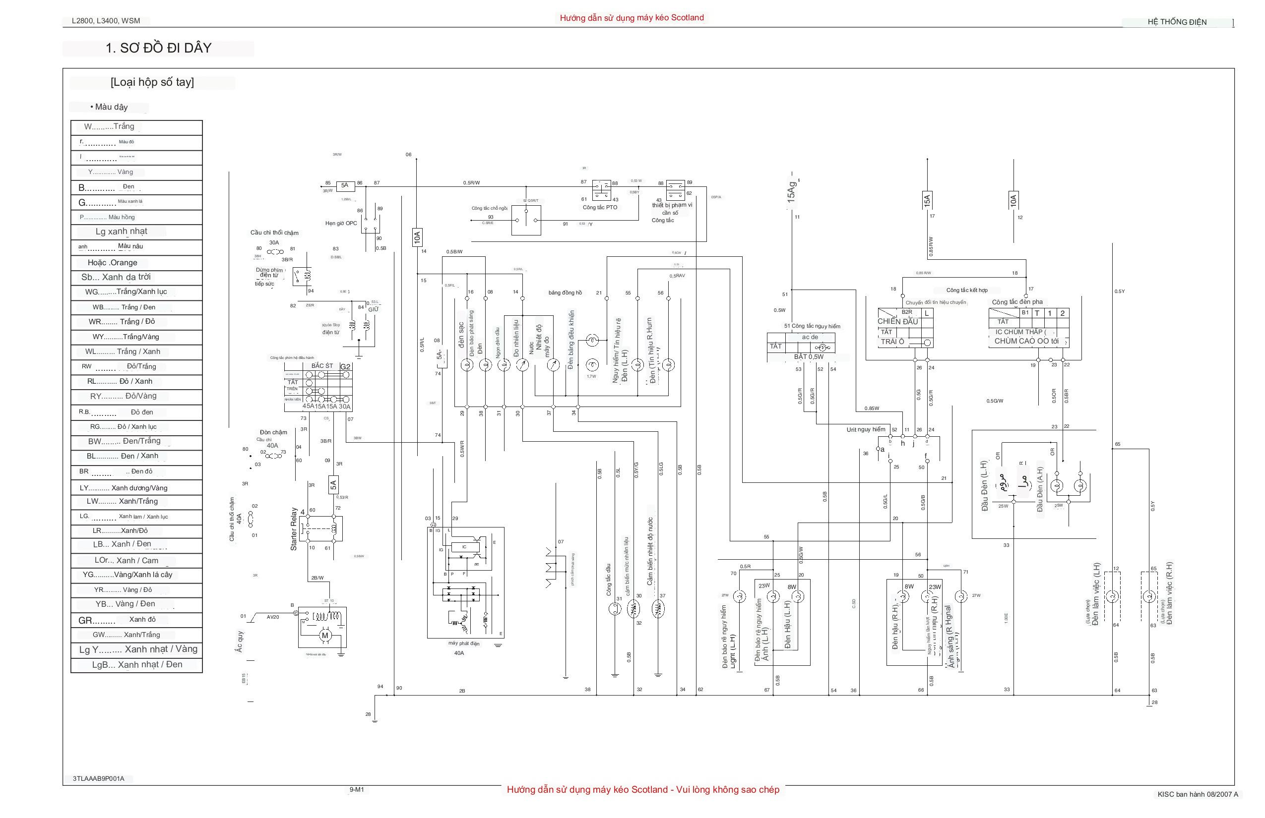
SƠ ĐỒ MẠCH ĐIỆN MÁY KÉO KUBOTA L2800,L3400
SƠ ĐỒ ĐIỆN MÁY KÉO M6040
SƠ ĐỒ ĐIỆN MÁY KÉO M7040
SƠ ĐỒ ĐIỆN MÁY KÉO M9540
SƠ ĐỒ ĐIỆN MÁY KÉO B2140-B2440
SƠ ĐỒ ĐIỆN MÁY KÉO L3108 - L3408
SƠ ĐỒ ĐIỆN MÁY KÉO L3218 - L4018
SƠ ĐỒ ĐIỆN MÁY KÉO L4508
SƠ ĐỒ ĐIỆN MÁY KÉO 5018
Công tắc an toàn: Bảo Vệ sự an toàn và hiệu suất trong môi trường làm việc